2026
Mirelite Mirsa Zrt. - Miskolc, Fonoda utcai gyárüzem (11042/1 hrsz.) K-130 jelű ipari vízkútjának kútbekötési létesítési engedélyezési terve
Hajdúböszörmény 7842 hrsz. Telephelyen mélyítendő ipari vízkút vízjogi létesítési engedélyezési terve

2025

SW UMWELTTECHNIK Kft. Majosháza FT-6 sz. kút vízjogi üzemeltetési engedélyezési terve - SW Umwelttechnik Kft.
MISHOP Üzletház, Miskolc, Pesti u.  0105/16 hrsz. ingatlanon mélyült vízellátó kút vízjogi fennmaradási engedélyezési terve- Szinva Ingatlan Kft.

Esztergom 20351 hrsz. ingatlanon létesítendő új ipari vízkút vízjogi létesítési engedélyezési terve - Magyar Suzuki Zrt.
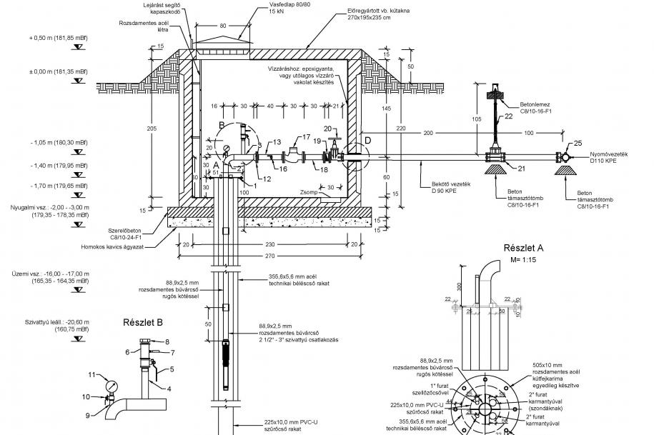
Berettyóújfalu 0764/22 hrsz. vízellátó kút fennmaradási engedélyezési terve - Frissbeton Kft.
Aszaló 083 hrsz. gyümölcsös területén létesített öntözőkút vízjogi üzemeltetési engedélyezési terve - TIM 2000 Kft. 
Mezőkövesd 0102/210 hrsz. ingatlanon lévő K-81 sz. öntözőkút vízjogi üzemeltetési engedélyezési terve - Pongrácz Zoltán ev.
Nyíregyháza 31574 hrsz. ingatlan területén megépült 1. sz. vízellátó kút vízjogi üzemeltetési engedélyezési terve - Gabriel Chemie Hungária Kft.
Miskolc, Kiss Ernő utca 23365/42 hrsz. ingatlanon mélyült vízellátó kút vízjogi fennmaradási engedélyezési terve - C-C Center Kft.

Korábbi munkáink:
Miskolc 1153/13 hrsz. ingatlanon létesült  víztermelő kút és kútbekötés üzemeltetési engedélyezési terve
 - Palviscsák-Trans Kft.

Kazincbarcika 053/5 telephelyen megvalósult 50m mélységű ipari vízkút, vízjogi üzemeltetési engedélyeztetése - Geo Nord Bau Kft.
Kométa Zrt. 4 db figyelőkútjának üzemeltetési engedélyeztetése  - KOMETA Zrt.
Szikszó 049/4 hrsz. ingatlanon (HELL üzem) létesítendő öntözőkút vízjogi létesítési engedélyezési terve - Quality Pack Zrt.
Miskolc 31329/3 hrsz. ingatlanon (Szeleta park) létesítendő öntözőkút vízjogi létesítési engedélyezési terve - Bükki Nemzeti Park Igazgatósága
SW Umwelttechnik Magyarország Kft. Budapesti gyáregység betonblokk gyártó üzemének csapadékvíz elvezetésének kiviteli - engedélyezési terve - SW Umwelttechnik Magyarország Kft.
Gyöngyös, Giant Gyártó Hungary Kft. kútjának vízjogi üzemeltetési engedélyeztetése - Giant Gyártó Hungary Kft.
Volánbusz Zrt. Sátoraljaújhely 013 hrsz. ipari vízkút megszüntetésének vízjogi engedélyezési tervének elkészítése, engedélyeztetése - Volánbusz Zrt.
DVTK Stadion 3db öntözőkút és kútbekötés tervezése, engedélyeztetése - Diósgyőr FC Kft.
Fehér Kő Vadásztársaság 2 db itató kút tervezése és vízjogi engedélyeztetése - Fehér Kő Vadásztársaság
Bátonyterenye területén tervezett üzemanyagtöltő állomás és autómosó ivóvíz-tűzivíz ellátási, szennyvíz és csapadékvíz elvezetési tervének elkészítése - Mobil Petrol Kft.
Mono-Ipolyfabric Kft. DIV5 külső közmű kiviteli terveinek elkészítése - Mono-Ipolyfabric Kft.
Miskolc, Szentpéteri kapui köztemető bővítés víz és csapadékvíz elvezetés kiviteli tervének elkészítése - RT-PLAN Kft.
Alsózsolca K-2 kút melléfúrásos felújításának tervezése, engedélyeztetése - Ravaber Hungary Kft.
ÉRV Zrt. részére vízbázis védőterület kijelölést megalapozó dokumentációk elkészítése a következő területeken: Galya-forrás, Parasznya, Harica-kút, Kondó, Domaháza községi vízművek - ÉRV Zrt.
Szirmaterm Kft. harsányi tehenészeti telep 2. sz. vízellátó kútjának fennmaradási engedélyeztetése - Szirmaterm Kft.
Fenyvespusztai turistaház szennyvíz és csapadékvíz elvezetés vízjogi üzemeltetési engedélyezési tervdokumentáció elkészítése - Egererdő Zrt.
Rudolf-tanyai turistaház szennyvíz elvezetés vízjogi üzemeltetési engedélyezési tervdokumentáció elkészítése - Egererdő Zrt.
5 db törzshálózati figyelőkút újrafúrásának, valamint a régi kutak eltömedékelésének tervezése, engedélyeztetése - Észak-magyarországi Vízügyi Igazgatóság
TEVA Zrt. klórozott CH szennyezéssel veszélyeztetett Debreceni Vízmű Zrt. I-II. vízmű telepek távlati üzemeltetéséhez kapcsolódó vizsgálatok és szakértői közreműködés - Debreceni Vízmű Zrt.
M30 autópálya Miskolc-Tornyosnémeti „B” építési szakaszhoz kapcsolódóan víztermelő kút tervezése, engedélyeztetése - Colas Hungária Zrt.
Vízvezeték kiépítéséhez szükséges tervezési feladatok ellátása - Alsó-Tisza-vidéki Vízügyi Igazgatóság
Gödöllő D23, D6, É10, É2, É4 kutak melléfúrásos felújításának tervezése, engedélyeztetése - DMRV Zrt.
Gödöllő D17 sz. kút kútfej kiképzésének tervezése, engedélyeztetése - DMRV Zrt.
Mezőzombor település belterületi csapadékvíz elvezetésének engedélyezési-kiviteli terve - RT-PLAN Kft.
Miskolc-Tapolca Strandfürdő családi medence és a strandot ellátó termálvíz vezeték üzemeltetési engedélyezési dokumentációjának elkészítése - Miskolci Turisztikai Kft.
Acsa, Acsaújlak, Felsőgöd, Budakalász, Gödöllő-Dél, Püspökhatvani, Szob, Visegrád-Doboshegyi vízbázisok termelőkútjának megszüntetési engedélyezési tervezése - DMRV Zrt.
Alkaloida Vegyészeti Gyár Zrt. területén ivóvízkút létesítésének tervezése, engedélyeztetése, kivitelezése - Alkaloida Vegyészeti Gyár Zrt.
Monor üzemanyatöltő állomás és mosó víziközmű terve - Bácsfa Kft.
Hajdúszobolszló üzemanyagtöltő állomás és autómosó közmű terve - F-Z Team Kft.
Budapest Kámfor utca XIII ker. benzinkút és mosó víziközmű terve - Fort Impex Kft.
Csengeren létesítendő üzemanyagtöltő állomás és autómosó víziközmű terve - F-Z Team Kft.
Budapest, II. ker. Pusztaszeri út 24. (15247/1 hrsz.) alatti ingatlan szennyvízbekötés engedélyezési és kiviteli terve - Sinus Fair Immobilien Kft.
Bácsalmás üzemanyagtöltő állomás létesítése útépítés egyesített engedélyezési és kiviteli terve - F-Z Team Kft.
Ipolytölgyes, Mono-Ipolyfabric Kft. ipartelep fejlesztéséhez kapcsolódó csapadékvíz elvezetés kiviteli terve - Mono-Ipolyfabric Kft.